




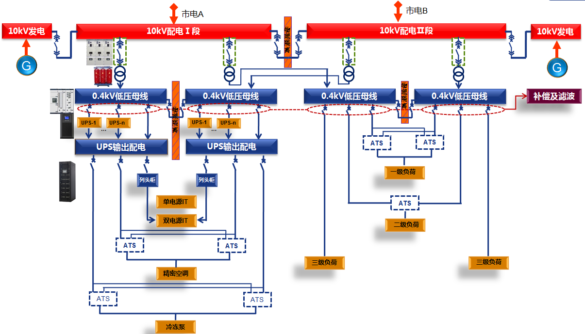
數據中心配電系統物理架構

數據中心供配電系統一次方案
數據中心A級機房高可靠及高安全性采用完全隔離的雙總線2N系統:
電氣隔離:ATS都是機械轉換,具備電氣隔離功能;
兩路UPS及其他供電設備不存在電氣聯系;
物理隔離:把兩路中低壓配電開關柜及UPS系統分別放置在兩個防火、防盜的物理房間。
配電系統電在一路供電完全故障的情況下,另一路配電系統完全不受影響,進而大大確保了數據中心供電的連續性氣設備在電氣及物理上的隔離設計方案,大大提升了數據中心對A級機房故障容錯的要求,減少故障范圍。

2016年11月,威勝電氣承接東江湖數據中心配電總承包工程項目,本項目
提供中低壓開關柜、變壓器、精密列頭柜、配電箱及工程總包等全系列產品及
服務,為東江湖數據中心項目提供了強大的電力保障。于2017年6月本項目已正
式安全啟用。